Til sidens hovedindhold
  • Välkommen till Yourex - Din Grossist på bilelektriska reservdelar.

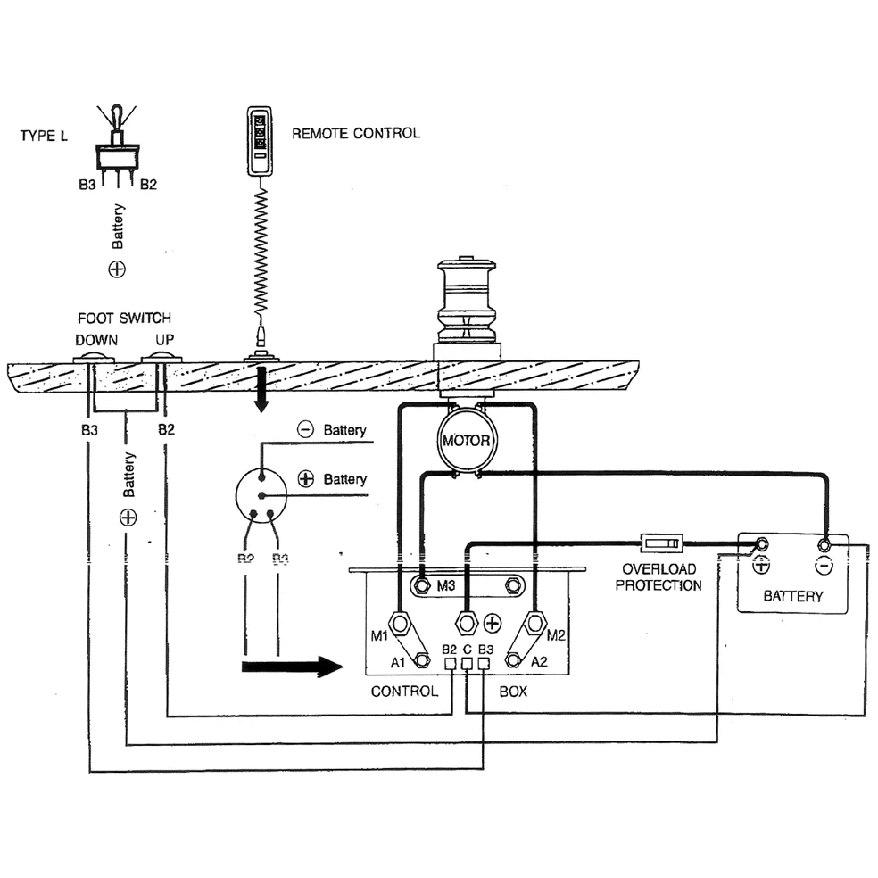
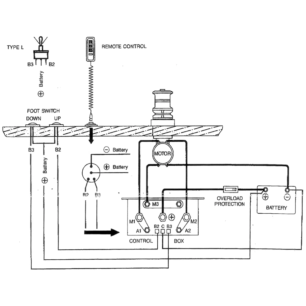
Vare nr.: 12-802-2422

Dobbeltrelæ 24V, DC Motor K.box

Tekniske oplysninger:

24V-50A, DC Motor kontrolboks

Beskrivelse

Dobbelt startrelæ 24V, DC Motor K.cl. 24V-50A, DC Motor kontrolboks 120x60x100 Passer til DC motorer, Ankerwinde Marine mm.