Til sidens hovedindhold
  • Välkommen till Yourex - Din Grossist på bilelektriska reservdelar.

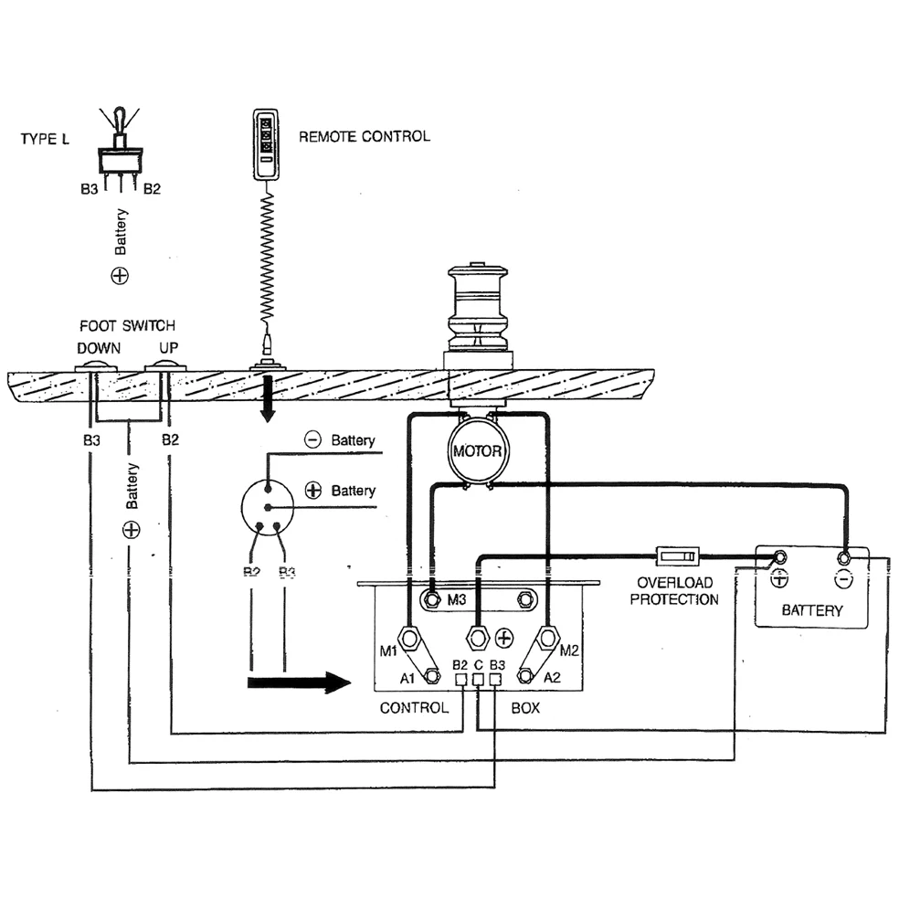
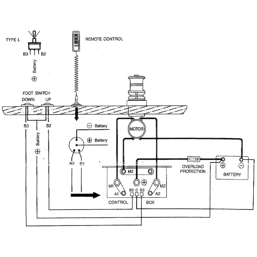
Vare nr.: 12-802-2420

Dobbeltstartrelæ 12V, DC Motor K.box

Tekniske oplysninger:

12V-100A, DC Motor kontrollboks

Beskrivelse

Dobbeltstartrelæ 12V, DC Motor K.bøsning 12V-100A, DC Motor kontrolboks 120x60x100mm. Passer til DC motorer, Anker spil Marine mm.